|
| 一、使用条件 |
本产品适用于稀油循环润滑系统中,其工作介质为汽轮机油、20~25号机械油及轧钢机油,运动粘度等级为N22~N460(相当ISO VG22~VG460)。
稀油站的公称供油压力为0.63MPa;过滤精度0.08~0.12mm;冷却水温≤28℃;冷却水压力0.2~0.3MPa;换热器进油温度为50℃,温降7~8℃;使用蒸汽加热时蒸汽压力为0.2~0.4MPa。 |
|
二、工作原理
工作时,油液由齿轮泵从油箱吸出,经单向阀、双筒网式油滤器、列管式油冷却器,被直接送到设备的润滑点。油站的最高供油压力为0.4MPa,最低供油压力为0.1MPa,根据润滑点的要求,通过调节安全阀确定使用压力,当油站的工作压力超过安全阀的调定压力时,安全阀将自动打开,多余的油液即流回油箱。正常工作时,油泵一台工作、一台备用。有时设备耗油量由于某种原因需要增加时,则系统压力下降,当降到调定值时,通过压力控制器调节,备用泵自动开启,与工作泵一起工作,直到压力正常时,备用泵自动停止。若油压继续下降到另一调定值时,则通过另一压力控制器调节,发出事故警报。
双筒网片式油滤器的一组过滤滤芯工作,一组过滤滤芯备用,在进出口处接有差压发讯器,当压差超过0.15MPa(≥250L/min稀油站为0.15~0.1MPa),人工切换,备用滤芯工作,取出原工作滤芯,清洗或更换滤片。
油站出油口接有压力式电接点温度计,根据供油温度要求,调定最高和最低两个界限。在低温时,信号灯亮,人工开启加热器进行加热,当油温升至高点时,自动切断加热器,停止加热;供油口温度高时,报警并开冷却器。
≥250L/min稀油站,采用蒸汽加热油箱中的润滑油,仪表盘尚多一检测冷却器进出水管压差的仪表,其主要部件均另外装于基础上;而≤125L/min稀油站的全部部件都装在油箱上,为整体式结构。 |
| |
| 三、结构特点 |
a)设有备用油泵,可保证向润滑点连续供油。
b)过滤器放在冷却器之前,可提高过滤和通过能力;更适合较高粘度的润滑介质。
c)采用双筒式过滤器,可不停车进行滤芯的清洗和更换。
d)采用列管式油冷却器,冷却效果好,阻力小,便于维修。
e)回油设有磁网过滤,可吸附清除油液中铁质微粒,保证油液清洁度及提高润滑部件寿命。
f)配有仪表盘和电控箱,观察运行参数方便,可实现自动控制和事故报警。 |
| |
| 四、技术参数 |
型 号 |
XYZ |
XYZ |
XYZ |
XYZ |
XYZ |
XYZ |
XYZ |
XYZ |
XYZ |
XYZ |
XYZ |
XYZ |
-6G |
-10G |
-16G |
-25G |
-40G |
-63G |
-100G |
-125G |
-250G |
-400G |
-630G |
-1000G |
供油压力(MPa) |
|
|
|
|
|
|
≤0.4 |
|
|
|
|
|
公称流量(L/min) |
6 |
10 |
16 |
25 |
40 |
63 |
100 |
125 |
250 |
400 |
630 |
1000 |
供油温度(℃) |
|
|
|
|
|
|
40±3 |
|
|
|
|
|
油箱容积(m3) |
0.15 |
|
0.63 |
|
1 |
|
1.6 |
|
6.3 |
10 |
16 |
25 |
过滤面积(m2) |
0.05 |
|
0.13 |
|
0.19 |
|
0.4 |
|
0.52 |
0.83 |
1.31 |
2.2 |
换热面积(m2) |
0.6 |
|
3 |
|
4 |
|
6 |
|
24 |
35 |
50 |
80 |
冷却水耗量(m3/h) |
0.36 |
0.6 |
1 |
1.5 |
3.6 |
5.7 |
9 |
11.25 |
12~22.5 |
20~36 |
30~56 |
60~90 |
电加热器 |
功率(kW) |
2 |
|
12 |
|
12 |
|
24 |
|
/ |
/ |
/ |
/ |
电压(V) |
|
|
|
220 |
|
|
|
|
|
|
|
|
蒸汽耗量(m3/h) |
/ |
|
/ |
|
/ |
|
/ |
|
100 |
160 |
250 |
400 |
电动机 |
型 号 |
JW7124-B5 |
|
Y90S-4-B5 |
|
Y100L1-4-B5 |
|
Y112M-4-B5 |
|
Y132S-4 |
Y132M-4 |
Y160L-4 |
Y180L-4 |
功率(kW) |
0.55 |
|
1.1 |
|
2.2 |
|
4 |
|
5.5 |
7.5 |
15 |
22 |
转速(r/min) |
1400 |
|
1400 |
|
1430 |
|
1440 |
|
1440 |
1440 |
1460 |
1470 |
重 量(kg) |
308 |
309 |
628 |
629 |
840 |
842 |
1260 |
1262 |
3980 |
5418 |
8750 |
12096 |
|
| |
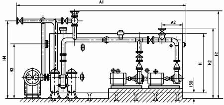
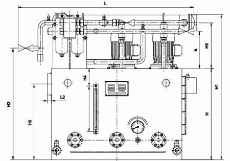
| 五、外形图 |
|
|
图1-1-1 XYZ-6G~XYZ-125G 稀油站外形图 |
| 六、外形尺寸 |
型 号 |
DM |
d |
A |
B |
H |
L |
L1 |
L2 |
B1 |
B2 |
B3 |
E |
B4 |
F |
H1 |
H2 |
H3 |
H4 |
H5 |
H6 |
d1 |
XYZ-6G |
25 |
G1/2″ |
700 |
550 |
450 |
890 |
190 |
20 |
255 |
220 |
742 |
213 |
150 |
0 |
800 |
550 |
268 |
80 |
268 |
380 |
G3/4″ |
XYZ-10G |
XYZ-16G |
50 |
G1″ |
1000 |
900 |
700 |
1371 |
256 |
30 |
410 |
363 |
1120 |
285 |
175 |
35 |
1120 |
855 |
350 |
130 |
350 |
580 |
G1″ |
XYZ-25G |
XYZ-40G |
50 |
G11/4″ |
1200 |
1000 |
850 |
1545 |
235 |
30 |
470 |
390 |
1244 |
290 |
248 |
60 |
1360 |
990 |
355 |
160 |
355 |
740 |
G1″ |
XYZ-63G |
XYZ-100G |
80 |
G11/2″ |
1500 |
1200 |
950 |
2198 |
390 |
32 |
560 |
444 |
1400 |
305 |
170 |
100 |
1500 |
978 |
355 |
180 |
375 |
820 |
G11/4″ |
XYZ-125G |
|
|
|
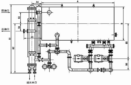
| XYZ-250G~1000G 稀油站外形及安装尺寸 |
型号 |
回油通径 |
出油通径 |
进出水口 |
A |
B |
H |
A1 |
A2 |
A3 |
A4 |
A5 |
XYZ-250G |
125 |
65 |
65 |
3300 |
1600 |
1200 |
4295 |
442 |
100 |
560 |
945 |
XYZ-400G |
150 |
80 |
100 |
3600 |
2000 |
1500 |
4655 |
492 |
100 |
572 |
800 |
XYZ-630G |
200 |
100 |
100 |
4300 |
3600 |
1600 |
5900 |
560 |
170 |
750 |
1445 |
XYZ-1000G |
250 |
125 |
200 |
5300 |
2600 |
1900 |
7360 |
630 |
235 |
1285 |
2000 |
|
型号 |
B1 |
B2 |
B3 |
B4 |
B5 |
B6 |
H1 |
H2 |
H3 |
H4 |
蒸汽接口 |
XYZ-250G |
3235 |
2355 |
570 |
364 |
1960 |
300 |
2172 |
1600 |
1050 |
1850 |
G1 |
XYZ-400G |
3690 |
2650 |
750 |
907 |
2230 |
300 |
2275 |
1750 |
1300 |
1965 |
XYZ-630G |
4672 |
3017 |
1020 |
320 |
2700 |
390 |
2425 |
2067 |
1400 |
2080 |
XYZ-1000G |
4803 |
3207 |
1000 |
500 |
2720 |
450 |
2755 |
2285 |
1680 |
2480 |
|
| |
| 七、XYZ-250G~1000G稀油站地基尺寸 |
|
图1-1-3 XYZ-250G~1000G 稀油站地基图 |
| 稀油站地基尺寸表 |
型号 |
A |
A1 |
A2 |
A3 |
A4 |
A5 |
A6 |
A7 |
A8 |
A9 |
B |
B1 |
B2 |
XYZ-250G |
3200 |
292 |
660 |
440 |
328 |
1900 |
1350 |
713 |
610 |
200 |
1600 |
1960 |
200 |
XYZ-400G |
3500 |
385 |
590 |
510 |
370 |
2050 |
1420 |
830 |
633 |
200 |
2000 |
2230 |
85 |
XYZ-630G |
4200 |
5590 |
825 |
575 |
295 |
2500 |
1610 |
900 |
800 |
200 |
2600 |
2700 |
240 |
XYZ-1000G |
5190 |
840 |
860 |
640 |
100 |
2800 |
2120 |
1200 |
1340 |
500 |
2600 |
2720 |
55 |
|
型号 |
B3 |
B4 |
B5 |
B6 |
B7 |
槽钢规格 |
M1 |
M2 |
a |
D |
H |
n |
XYZ-250G |
377 |
2154 |
380 |
420 |
550 |
12# |
M20 |
M16 |
800 |
300 |
286 |
4 |
XYZ-400G |
495 |
1502 |
380 |
440 |
600 |
12# |
M20 |
M16 |
875 |
320 |
315 |
4 |
XYZ-630G |
630 |
2730 |
420 |
480 |
640 |
12# |
M20 |
M20 |
840 |
400 |
260 |
5 |
XYZ-1000G |
860 |
1690 |
420 |
550 |
710 |
20a# |
M20 |
M20 |
8650 |
600 |
330 |
6 |
|
| |
| 八、型号标注方法 |
 |
| |
| |
| |
|
| |
|